公众聚集场所投入使用、营业前消防安全检查(告知承诺制)
山东省济宁市兖州区龙桥街道扬州路南路2号为民服务中心3楼联办窗口G08
基本编码:JN370882XFJY370187119119
实施编码:11370800668097279Y4370187119119
事项版本:42
基本信息
| 承办机构 | 济宁市兖州区消防救援大队 | 实施主体性质 | 法定机关 |
| 实施主体 | 济宁市兖州区消防救援大队 | 服务对象 | 自然人,企业法人,事业法人,社会组织法人,非法人企业 |
| 权力来源 | 法定本级行使 | 权限划分 | 电子政务网 |
| 事项类型 | 行政许可 | 是否网办 | 是 |
| 网办深度 | 全程网办 | 运行系统 | 国家级 |
| 办理时间 | 5月-9月夏季办公时间工作日星期一至星期五上午08:30-12:00,下午14:00-18:00;10月-4月冬季办公时间工作日星期一至星期五上午08:30-12:00,下午13:30-17:30(法定节假日除外)。 | 办理地点 | 山东省济宁市兖州区龙桥街道扬州路南路2号为民服务中心3楼联办窗口G08 |
| 是否公示 | 是 | 到办事现场次数 | 0 |
| 办理结果类型 | 其他 | 办理方式 | 自办件 |
| 送达方式 | 窗口领取、邮寄送达 | 是否存在中介服务 | 否 |
| 联办机构 | 无 | 行使层级 | 县级 |
| 法定办结时限 |
1个工作日
法定办结时限说明
从收到申请单开始计算
|
承诺办结时限 |
1个工作日
承诺办结时限说明
无
|
| 办理结果名称 | 关于引发《山东省新旧动能转换重大工程消防服务十条措施》的通知(鲁公消[2018]85号) | 数量限制 | 无 |
| 结果样本 | 无 | ||
| 是否收费 | 否 | 办件类型 | 无 |
| 通办范围 | 全市 | 办理形式 | 无 |
| 是否支持网上支付 | 否 | 是否支持物流快递 | 是 |
| 是否支持预约办理 | 否 | 是否进驻政务大厅 | 是 |
| 咨询方式 |
窗口地址:山东省济宁市兖州区龙桥街道扬州路南路2号为民服务中心3楼联办窗口G08 电话:0537-3413557 网址:http://www.shandong.gov.cn/col/col94092/index.html |
||
| 监督投诉方式 | 窗口投诉、网络投诉、电话投诉 | ||
设定依据
| 依据名称 | 中华人民共和国消防法 |
| 制定机关 | 全国人民代表大会常务委员会 |
| 发布令号(文号) | 2021年4月29日主席令第八十一号 |
| 具体规定内容 | 第十五条 公众聚集场所投入使用、营业前消防安全检查实行告知承诺管理。公众聚集场所在投入使用、营业前,建设单位或者使用单位应当向场所所在地的县级以上地方人民政府消防救援机构申请消防安全检查,作出场所符合消防技术标准和管理规定的承诺,提交规定的材料,并对其承诺和材料的真实性负责。 消防救援机构对申请人提交的材料进行审查;申请材料齐全、符合法定形式的,应当予以许可。消防救援机构应当根据消防技术标准和管理规定,及时对作出承诺的公众聚集场所进行核查。 申请人选择不采用告知承诺方式办理的,消防救援机构应当自受理申请之日起十个工作日内,根据消防技术标准和管理规定,对该场所进行检查。经检查符合消防安全要求的,应当予以许可。 公众聚集场所未经消防救援机构许可的,不得投入使用、营业。消防安全检查的具体办法,由国务院应急管理部门制定。 |
| 原文下载地址 | 点击查看原文 |
收费标准及依据
本事项无收费标准及依据
受理条件
根据《中华人民共和国消防法》(2021修订版)第十五条要求,公众聚集场所投入使用、营业前消防安全检查实行告知承诺管理。公众聚集场所投入使用、营业前,建设单位或使用单位应当向场所所在地的县级以上地方人民政府消防救援机构申请消防安全检查,作出场所符合消防技术标准和管理规定的承诺,提交规定的材料,并对其承诺和材料的真实性负责。公众聚集场所投入使用、营业前消防安全检查,申请人可自主选择采用告知承诺制方式办理,或者选择不采用告知承诺方式办理。
申报材料
| 材料名称 | 材料类型 | 纸质材料份数 | 材料形式 | 纸质材料规格 | 来源渠道 | 来源渠道说明 | 材料必要性 | 示例样表 | 空白样表 |
| 《公众聚集场所投入使用、营业消防安全告知承诺书》(含《消防安全告知事项》《消防安全承诺》《基本信息登记表》) | 原件 | 1 | 纸质或电子 | A4 | 申请人自备 | 申请人自备 | 是 | 无 | 无 |
| 消防安全制度、灭火和应急疏散预案 | 原件 | 1 | 纸质或电子 | A4 | 申请人自备 | 申请人自备 | 否 | 无 | 无 |
| 场所平面布置图、场所消防设施平面图 | 原件 | 1 | 纸质或电子 | A3 | 申请人自备 | 申请人自备 | 否 | 无 | 无 |
| 明确消防安全责任人及消防安全管理人文件, 员工岗前消防安全教育培训记录 | 复印件 | 1 | 纸质或电子 | A4 | 申请人自备 | 申请人自备 | 否 | 无 | 无 |
| 申请互联网上网服务营业场所的应当按照《娱乐场所管理条例》、《互联网上网服务营业场所管理条例》提交文化部门核发的同意筹建的批准文件 | 复印件 | 1 | 纸质或电子 | A4 | 申请人自备 | 申请人自备 | 否 | 无 | 无 |
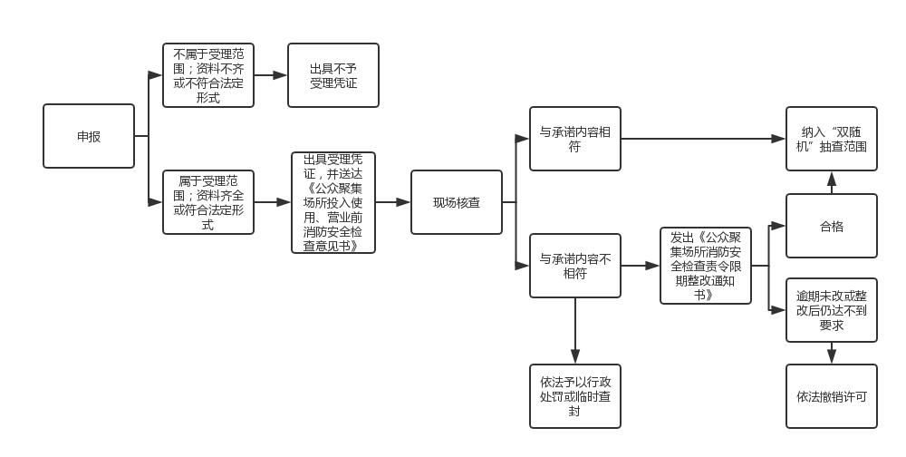
办理流程
| 环节名称 | 办理内容 | 办理时限 | 办理结果 |
| 受理 | 济宁市兖州区为民服务中心03综合窗口人员初步审核申请材料以及图件是否齐全、材料填写是否规范、完整等。 | 即时办结 | 受理 |
| 办结 | 对符合条件的,颁发《公众聚集场所投入使用、营业前消防安全检查意见书》;对不符合条件的,出具《不予受理凭证》,申请人享有依法申请行政复议或者提起行政诉讼的权利。 | 即时办结 | 作出许可决定 |
流程图
行使内容
无区别
法律救济
| 行政复议 | 部门 | 地址 | 电话 |
| 济宁市兖州区司法局 | 济宁市兖州区九州方圆A座 | 0537-3413076 |
| 行政诉讼 | 部门 | 地址 | 电话 |
| 济宁市兖州区人民法院 | 济宁市兖州区九州中路95号 | 0537-3431049 |
中介服务
本事项无中介服务
常见问题
| 问题 | 法人换了,还需要重新办理吗? |
| 解答 | 需要重新办理 |
咨询方式
-
窗口地址:山东省济宁市兖州区龙桥街道扬州路南路2号为民服务中心3楼联办窗口G08
电话:0537-3413557
网址:http://www.shandong.gov.cn/col/col94092/index.html
从收到申请单开始计算